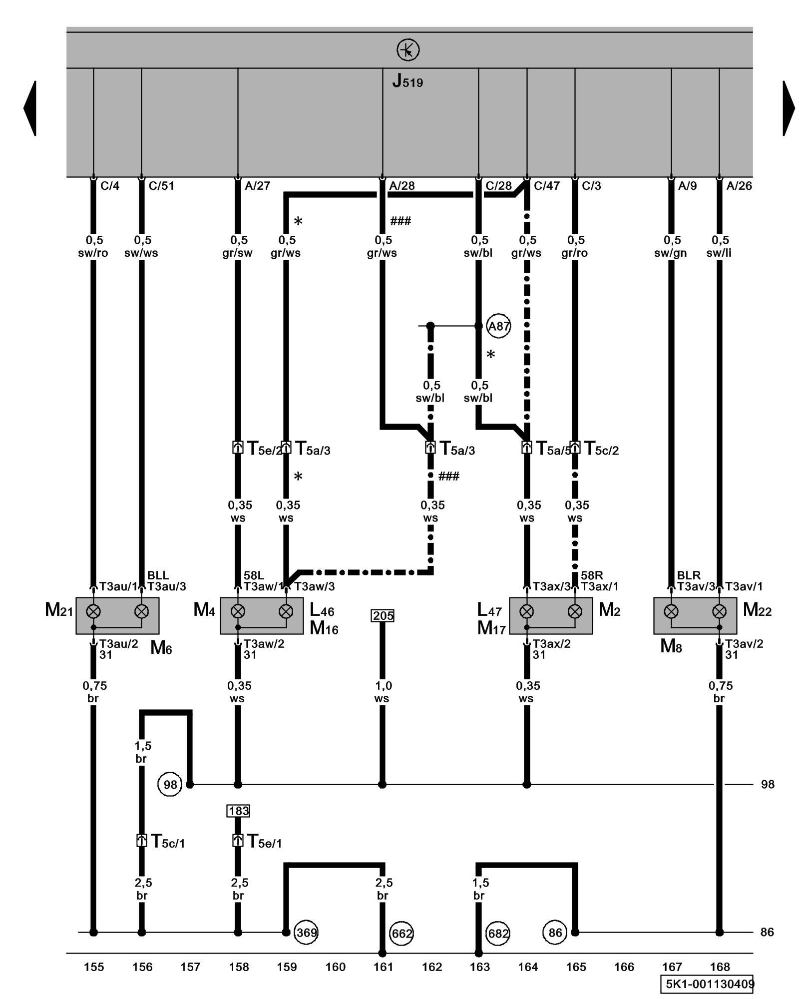
Diagram 1/13 (Tracks 155-168)
IMPORTANT NOTE:
This manufacturer uses "Track" style wiring diagrams.
For information on how to use these diagrams effectively, please refer to Diagram Information and Instructions. Diagram Information and Instructions
Rear Turn Signal, Left Brake Lamp, Right Brake Lamp, Back-Up Lamp, Taillamp, Rear Fog Lamp

ws = white
sw = black
ro = red
br = brown
gn = green
bl = blue
gr = grey
li = lilac
ge = yellow
or = orange
rs = pink
J519 - Vehicle Electrical System Control Module Control modules in front part of vehicle - Overview of Control Modules
L46 - Left Rear Fog Lamp
L47 - Right Rear Fog Lamp
M2 - Right Taillamp
M4 - Left Taillamp
M6 - Left Rear Turn Signal Lamp
M8 - Right Rear Turn Signal Lamp
M16 - Left Back-Up Lamp
M17 - Right Back-Up Lamp
M21 - Left Brake/Taillamp
M22 - Right Brake/Taillamp
T3au - 3-Pin Connector
T3av - 3-Pin Connector
T3aw - 3-Pin Connector
T3ax - 3-Pin Connector
T5a - 5-Pin Connector, black, in left rear side panel Overview of connector stations and connectors
T5c - 5-Pin Connector, brown, in left rear side panel Overview of connector stations and connectors
T5e - 5-Pin Connector, pink, in left rear side panel Overview of connector stations and connectors
(86) - Ground Connection 1 (in rear wiring harness)
(98) - Ground Connection (in rear lid wiring harness)
(369) - Ground Connection 4 (in main wiring harness)
(662) - Ground Connection (on left rear C-pillar)
(682) - Ground Connection 2 (in right rear side panel) Overview Of Ground Connections in Luggage Compartment
(A87) - Backup Lamp Connection (in instrument panel wiring harness)
* - Left-hand drive vehicles
-^- - Right-hand drive vehicles
### - Vehicles without rear fog lamp
Previous Diagram 1/12 (Tracks 141-154)
Next Diagram 1/14 (Tracks 169-182)