Mechanical Diagrams
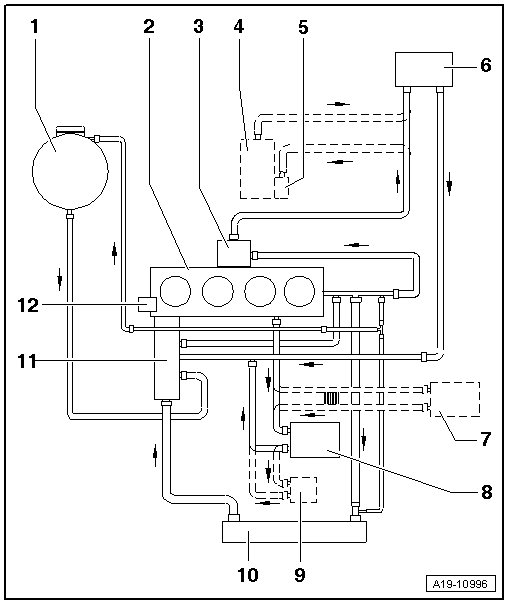
Coolant Hose Connection Diagram

1 Coolant Expansion Tank
• With a cap,
• Checking the pressure relief valve in the cap. Refer to => [ Cooling System, Checking for Leaks ] Testing and Inspection.
2 Cylinder Head and Cylinder Block
• Change the coolant after replacing.
3 Exhaust Gas Recirculation (EGR) Cooler
• Change the coolant after replacing.
• Removing and installing, refer to => [ Exhaust Gas Recirculation System Component Overview ] Service and Repair.
4 Parking Heater
• Not available in the US/Canadian market.
5 Recirculation Pump (V55)
6 Heater Core
• Change the coolant after replacing.
7 Transmission Fluid Cooler
• For the Direct Shift Gearbox (DSG(R)).
• Change the coolant after replacing.
8 Engine Oil Cooler
9 Engine Pre-Heater
• Removing and installing, refer to => [ Engine Pre-Heater ] Engine Pre-Heater.
10 Radiator
• Change the coolant after replacing.
11 4/2-Way Valve with Thermostat
• Removing and installing, refer to => [ 4/2-Way Valve with Coolant Thermostat ] Service and Repair.
12 Coolant Pump