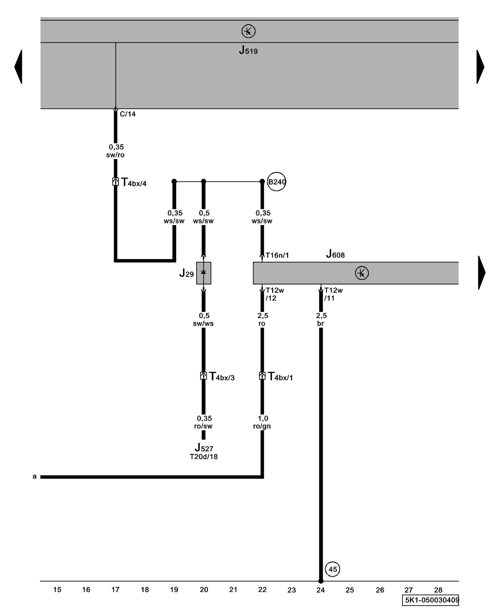
Diagram 50/3 (Tracks 15-28)
IMPORTANT NOTE:
This manufacturer uses "Track" style wiring diagrams.
For information on how to use these diagrams effectively, please refer to Diagram Information and Instructions. Diagram Information and Instructions
Special Purpose Vehicle Control Module, Blocking Diode

ws = white
sw = black
ro = red
br = brown
gn = green
bl = blue
gr = grey
li = lilac
ge = yellow
or = orange
rs = pink
J29 - Blocking Diode, under instrument panel, left
J519 - Vehicle Electrical System Control Module Control modules in front part of vehicle - Overview of Control Modules
J527 - Steering Column Electronic Systems Control Module Control modules in front part of vehicle - Overview of Control Modules
J608 - Special Purpose Vehicle Control Module, below driver's seat Control Modules in The Rear Of The Vehicle
T4bx - 4-Pin Connector, A-pillar, lower left
T12w - 12-Pin Connector
T16n - 16-Pin Connector
T20d - 20-Pin Connector
(45) - Ground Connection (behind instrument panel, center)
(B240) - Plus Connection 2 (50) (in interior wiring harness)
Previous Diagram 50/2 (Tracks 1-14)
Next Diagram 50/4 (Tracks 29-42)