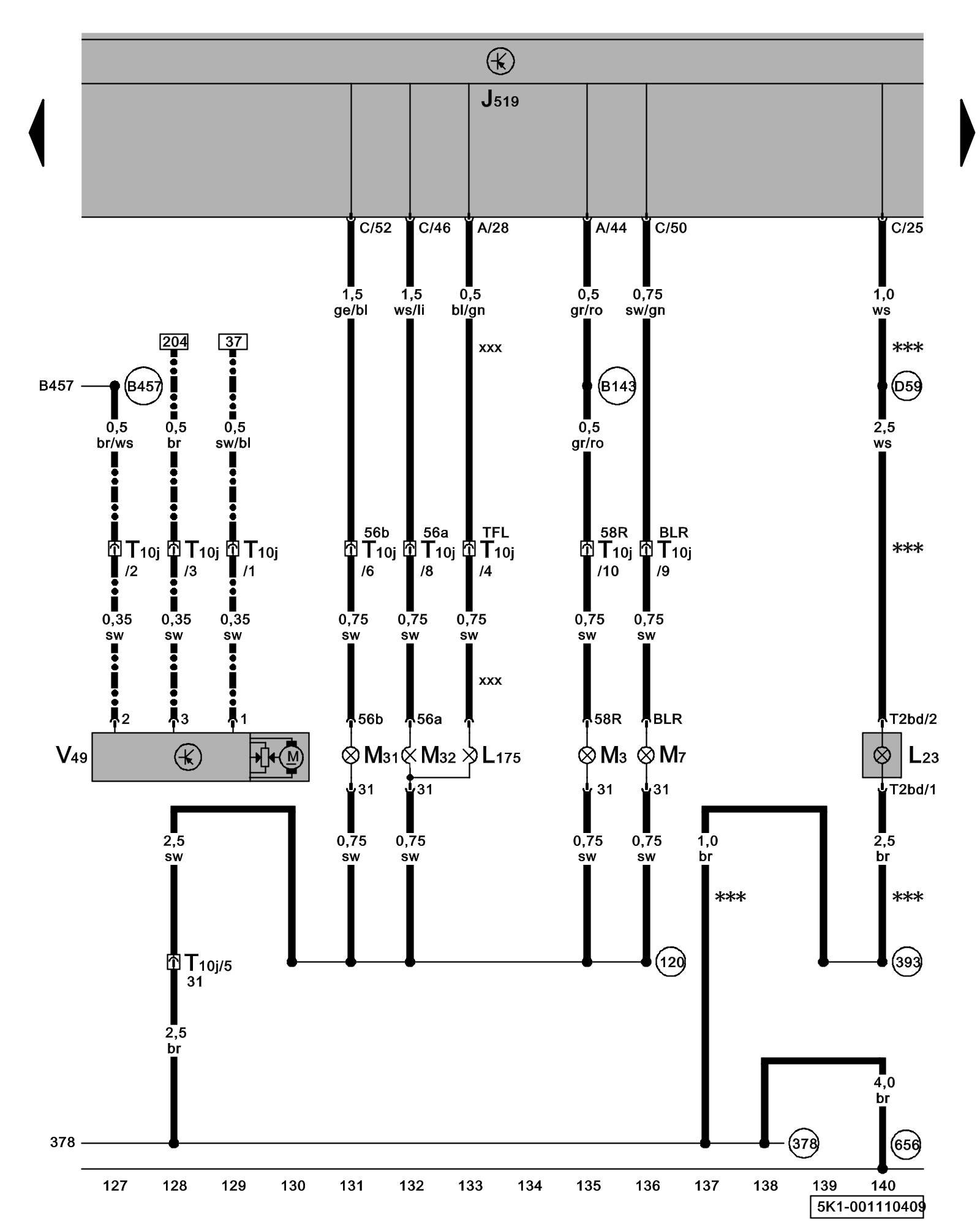
Diagram 1/11 (Tracks 127-140)
IMPORTANT NOTE:
This manufacturer uses "Track" style wiring diagrams.
For information on how to use these diagrams effectively, please refer to Diagram Information and Instructions. Diagram Information and Instructions
Right Headlamp, Right Daytime Running Lamp (DRL) Lamp, Right Side Turn Signal, Right Front Fog Lamp, Right Headlamp Beam Adjustment Motor

ws = white
sw = black
ro = red
br = brown
gn = green
bl = blue
gr = grey
li = lilac
ge = yellow
or = orange
rs = pink
J519 - Vehicle Electrical System Control Module Control modules in front part of vehicle - Overview of Control Modules
L23 - Right Front Fog Lamp
L175 - Right Daytime Running Lamp (DRL) Lamp
M3 - Right Parking Lamp
M7 - Right Front Turn Signal Lamp
M31 - Right Low Beam Headlamp
M32 - Right High Beam Headlamp
T2bd - Double Connector
T10j - 10-Pin Connector, on right headlamp
V49 - Right Headlamp Beam Adjustment Motor
(120) - Ground Connection 2 (in headlamp wiring harness)
(378) - Ground Connection 13 (in main wiring harness)
(393) - Ground Connection 28 (in main wiring harness)
(656) - Ground Connection (on right headlamp) Overview Of Ground Connections in Engine Compartment
(B143) - Plus Connection (58R) (in interior wiring harness)
(B457) - Position Sensor Connection 1 (in main wiring harness)
(D59) - Fog Lamps Connection (in engine compartment wiring harness)
*** - Only models with front fog lamps
-^^- - Only models with static headlamp range regulation
xxx - Only models with daytime running lights
Previous Diagram 1/10 (Tracks 113-126)
Next Diagram 1/12 (Tracks 141-154)