Operation CHARM: Car repair manuals for everyone.

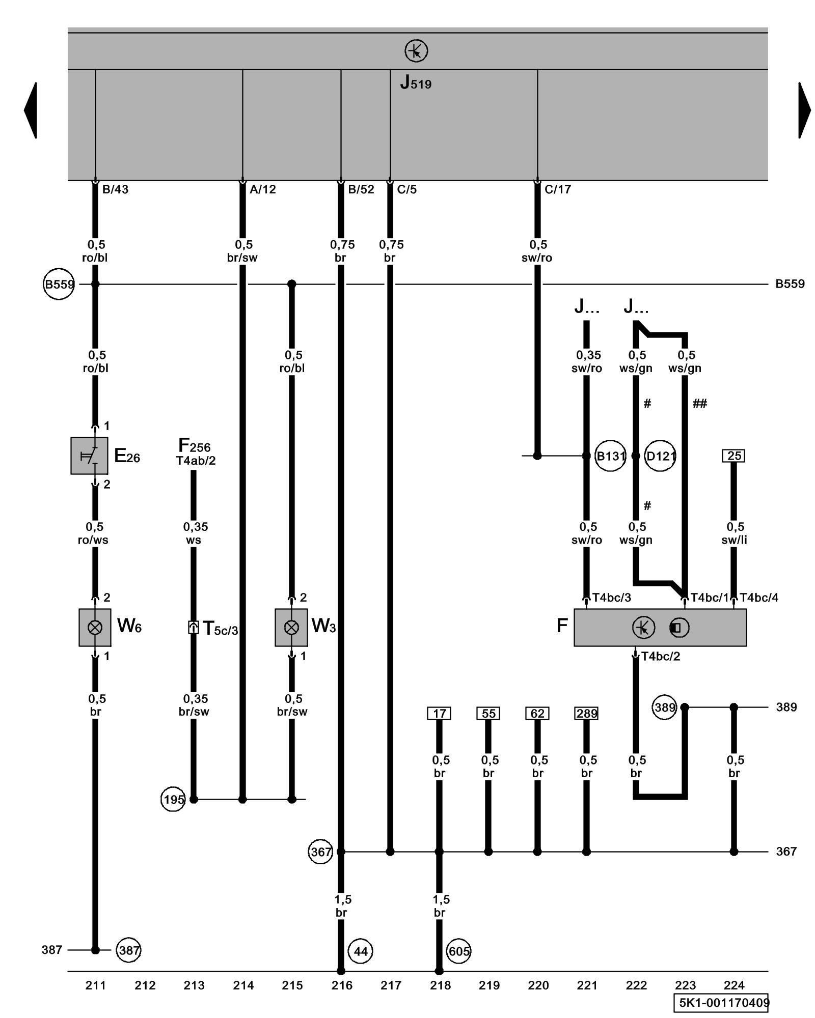
Diagram 1/17 (Tracks 211-224)






IMPORTANT NOTE:
This manufacturer uses "Track" style wiring diagrams.
For information on how to use these diagrams effectively, please refer to Diagram Information and Instructions. Diagram Information and Instructions


Brake Light Switch, Glove Compartment Light, Luggage Compartment Light





ws = white
sw = black
ro = red
br = brown
gn = green
bl = blue
gr = grey
li = lilac
ge = yellow
or = orange
rs = pink

E26 - Glove Compartment Lamp Switch

F - Brake Light Switch

F256 - Rear Lid Lock Unit Locations

J519 - Vehicle Electrical System Control Module Control modules in front part of vehicle - Overview of Control Modules

J... - Engine Control Modules (ECM)

T4ab - 4-Pin Connector

T4bc - 4-Pin Connector

T5c - 5-Pin Connector, brown, in left rear side panel Overview of connector stations and connectors

W3 - Luggage Compartment Light

W6 - Glove Compartment Light

(44) - Ground Connection (on left lower A-pillar) Overview Of Ground Connections in Interior

(195) - Ground Connection (in rear door contact switch wiring harness)

(367) - Ground Connection 2 (in main wiring harness)

(387) - Ground Connection 22 (in main wiring harness)

(389) - Ground Connection 24 (in main wiring harness)

(605) - Ground Connection (on upper steering column) Overview Of Ground Connections in Interior

(B131) - Connection (54) (in interior wiring harness)

(B559) - Plus Connection 1 (30g) (in main wiring harness)

(D121) - Connection 19 (in engine compartment wiring harness)

# - Only for engine codes BSE, BSF, CCSA

## - Not for engine codes BSE, BSF, CCSA

Previous Diagram 1/16 (Tracks 197-210)

Next Diagram 1/18 (Tracks 225-238)