Operation CHARM: Car repair manuals for everyone.

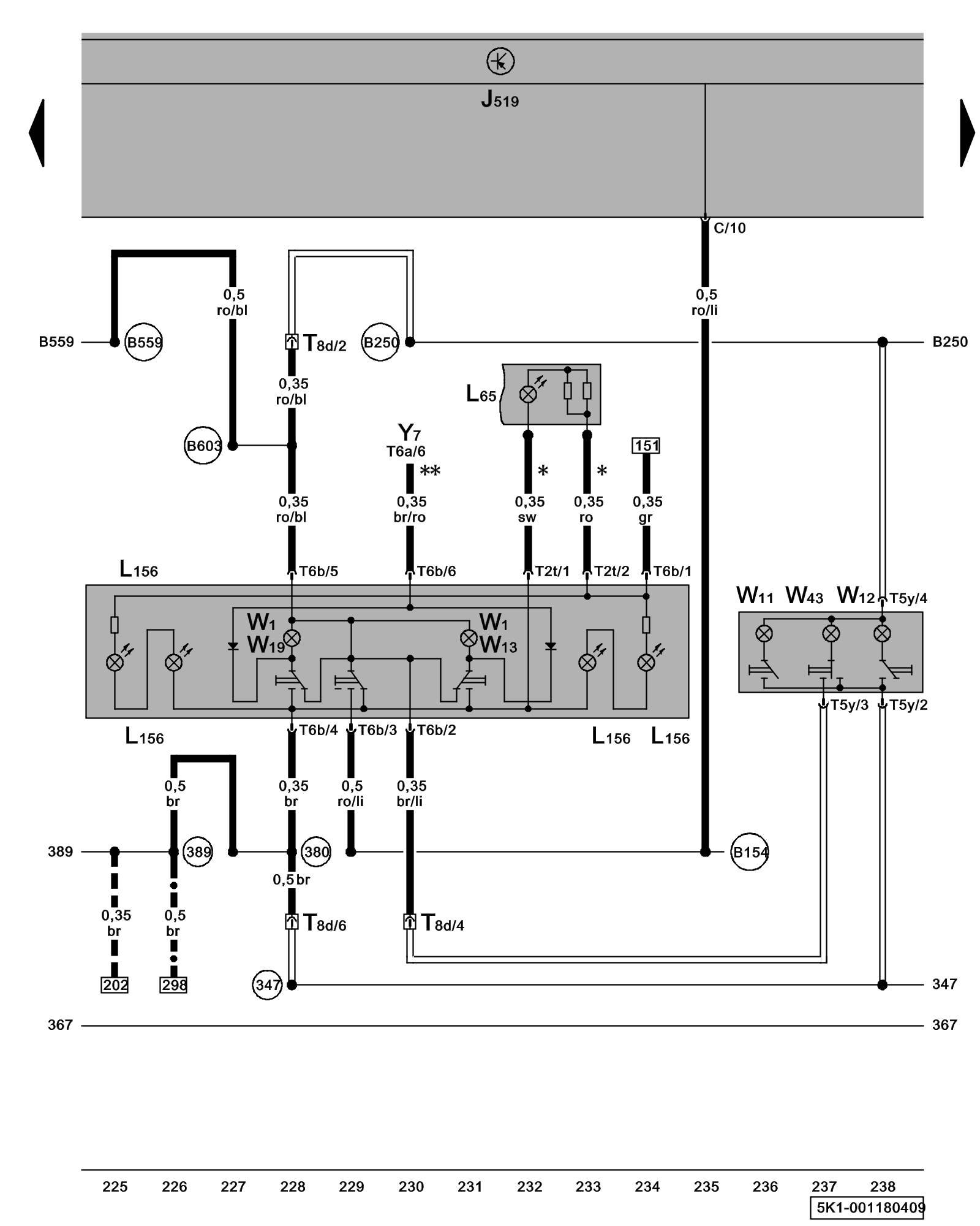
Diagram 1/18 (Tracks 225-238)






IMPORTANT NOTE:
This manufacturer uses "Track" style wiring diagrams.
For information on how to use these diagrams effectively, please refer to Diagram Information and Instructions. Diagram Information and Instructions


Front Interior Light, Reading Lights, Rear Courtesy Light





ws = white
sw = black
ro = red
br = brown
gn = green
bl = blue
gr = grey
li = lilac
ge = yellow
or = orange
rs = pink

J519 - Vehicle Electrical System Control Module Control modules in front part of vehicle - Overview of Control Modules

L65 - Sunroof Switch Illumination

L156 - Switch Illumination Lamp

T2t - Double Connector

T5y - 5-Pin Connector

T6a - 6-Pin Connector Overview of connector stations and connectors

T6b - 6-Pin Connector Overview of connector stations and connectors

T8d - 8-Pin Connector, near front interior light Overview of connector stations and connectors

W1 - Front Interior Light

W11 - Left Rear Reading Light

W12 - Right Rear Reading Light

W13 - Front Passenger's Map/Reading Light

W19 - Driver's Map/Reading Light

W43 - Rear Interior Light

Y7 - Automatic Day/Night Interior Mirror

(347) - Ground Connection (in roof wiring harness)

(380) - Ground Connection 15 (in main wiring harness)

(389) - Ground Connection 24 (in main wiring harness)

(B154) - Connection 1 (TK) (in interior wiring harness)

(B250) - Plus Connection (in roof wiring harness)

(B559) - Plus Connection 1 (30g) (in main wiring harness)

(B603) - Plus Connection 2 (30g) (in main wiring harness)

* - Only models with power sunroof control module

--- - Only models with rain/light recognition sensor

** - Only models with automatic day/night interior mirror

-^- - Only models with brake pad wear indicator

- Foil Conductor

Previous Diagram 1/17 (Tracks 211-224)

Next Diagram 1/19 (Tracks 239-252)